ГОСТ Р ИСО 19892-2021
НАЦИОНАЛЬНЫЙ СТАНДАРТ РОССИЙСКОЙ ФЕДЕРАЦИИ
Трубопроводы из пластмасс
ТРУБЫ И ФИТИНГИ ИЗ ТЕРМОПЛАСТОВ ДЛЯ ГОРЯЧЕЙ И ХОЛОДНОЙ ВОДЫ
Метод испытания соединений на стойкость к циклическому изменению давления
Plastics piping systems. Thermoplastic pipes and fittings for hot and cold water. Test method for the resistance of joints to pressure cycling
ОКС 23.040.60
83.080.20
Дата введения 2021-12-01
Предисловие
1 ПОДГОТОВЛЕН Обществом с ограниченной ответственностью "Группа ПОЛИМЕРТЕПЛО" (ООО "Группа ПОЛИМЕРТЕПЛО") на основе собственного перевода на русский язык англоязычной версии стандарта, указанного в пункте 4
2 ВНЕСЕН Техническим комитетом по стандартизации ТК 241 "Трубы, фитинги и другие изделия из пластмасс, методы испытания"
3 УТВЕРЖДЕН И ВВЕДЕН В ДЕЙСТВИЕ Приказом Федерального агентства по техническому регулированию и метрологии от 28 октября 2021 г. N 1371-ст
4 Настоящий стандарт идентичен международному стандарту ИСО 19892:2011* "Трубопроводы из пластмасс. Трубы и фитинги из термопластов для горячей и холодной воды. Метод испытания соединений на стойкость к циклическому изменению давления" (ISO 19892:2011 "Plastics piping systems - Thermoplastics pipes and fittings for hot and cold water - Test method for the resistance of joints to pressure cycling", IDT).
________________
* Доступ к международным и зарубежным документам, упомянутым в тексте, можно получить, обратившись в Службу поддержки пользователей. - .
Стандарт разработан подкомитетом SC 5 "Общие свойства труб, фитингов и арматуры из пластмасс и их комплектующих. Методы испытаний и основные технические требования" технического комитета ISO/TC 138 "Пластмассовые трубы, фитинги и арматура для транспортирования текучих сред" Международной организации по стандартизации (ISO)
5 ВВЕДЕН ВПЕРВЫЕ
Правила применения настоящего стандарта установлены в статье 26 Федерального закона от 29 июня 2015 г. N 162-ФЗ "О стандартизации в Российской Федерации". Информация об изменениях к настоящему стандарту публикуется в ежегодном (по состоянию на 1 января текущего года) информационном указателе "Национальные стандарты", а официальный текст изменений и поправок - в ежемесячном информационном указателе "Национальные стандарты". В случае пересмотра (замены) или отмены настоящего стандарта соответствующее уведомление будет опубликовано в ближайшем выпуске ежемесячного информационного указателя "Национальные стандарты". Соответствующая информация, уведомление и тексты размещаются также в информационной системе общего пользования - на официальном сайте Федерального агентства по техническому регулированию и метрологии в сети Интернет (www.rst.gov.ru)
1 Область применения
Настоящий стандарт устанавливает метод испытания соединений трубопроводов на стойкость к циклическому изменению давления.
Стандарт распространяется на трубопроводы на основе труб из термопластов, предназначенные для использования в системах горячего и холодного водоснабжения.
2 Сущность метода
Испытуемый узел в сборе, состоящий из труб и фитингов (далее - испытуемый узел), подвергают воздействию циклического изменения гидравлического давления в диапазоне двух предельных положительных значений давления при поддержании заданной температуры и проверяют на герметичность.
Примечание - Предполагается, что при необходимости (см. раздел 4) в стандартах на изделие установлены следующие параметры испытания со ссылкой на настоящий стандарт:
a) температура испытания;
b) количество испытуемых образцов;
c) предельные значения испытательного давления;
d) продолжительность одного цикла;
e) общее количество циклов.
3 Аппаратура
3.1 Устройство создания давления, способное создавать и регулировать давление воды в испытуемом образце в синусоидальной или трапецеидальной форме в пределах значений давления, указанных в стандарте на изделие.
3.2 Устройство измерения давления, способное измерять давление воды в образце с точностью ±5%. Прибор должен обеспечивать регистрацию синусоидальной или трапецеидальной формы волны.
3.3 Испытательная камера, обеспечивающая поддержание указанной в разделе 4 температуры испытания с точностью ±2°С.
3.4 Термометр(ы) для проверки соответствия температуры испытания заданным значениям (см. 3.3).
3.5 Концевая заглушка соответствующего размера и способа крепления для герметизации свободного конца испытуемого образца. Устройство должно быть закреплено таким образом, чтобы на соединение не воздействовали продольные силы.
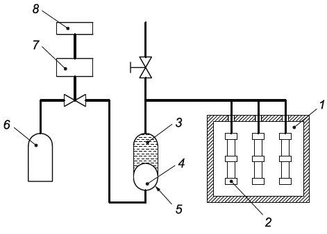
Типовая схема сборки аппаратуры показана на рисунке 1.
|
1 - испытательная камера с контролем температуры; 2 - испытуемые образцы соединений; 3 - вода; 4 - воздух; 5 - ресивер давления; 6 - баллон сжатого воздуха; 7 - вентиль; 8 - электронное управление
Рисунок 1 - Схема проведения испытаний
4 Параметры испытаний
Если в стандарте на изделие отсутствуют другие указания, применяют параметры испытания, приведенные в таблице 1.
Таблица 1 - Параметры испытания
Параметр | Значение |
Количество испытуемых образцов | 3 |
Температура кондиционирования и испытания, °С | 23±2 |
Пределы испытательного давления | Должно соответствовать таблице 3 |
Частота циклов, цикл/мин | 30±5 |
Количество циклов | 10000 |
5 Испытуемые образцы
5.1 Количество
Количество испытуемых образцов (далее - образец) должно соответствовать разделу 4.
5.2 Подготовка
Образец должен состоять из трубы и одного или нескольких фитингов, соединенных в соответствии с рекомендациями изготовителя.
Свободная длина трубы с каждой стороны испытуемого фитинга должна быть не менее 1,5 или 300 мм, в зависимости от того, что больше, где
- номинальный наружный диаметр трубы.
Для того чтобы охватить необходимое количество труб и фитингов, допускается проводить испытания сразу нескольких образцов при условии, что разрушение одного испытуемого образца не окажет влияния на другие образцы.
6 Кондиционирование
6.1 Заполняют каждый образец водой таким образом, чтобы удалить весь воздух.
6.2 Доводят образец и воду в нем до заданной температуры (см. раздел 4).
6.3 Кондиционируют образец при заданной температуре (см. раздел 4) в соответствии с таблицей 2 до или после подключения образца(ов) к устройству создания давления. Если требуется последующее подключение, следует убедиться, что весь воздух снова удален и кондиционирование завершено непосредственно перед подключением к устройству создания давления.
Таблица 2 - Время кондиционирования образца
Толщина стенки трубы e, мм | Время кондиционирования, ч, не менее |
e<3 | 1 |
3 | 3 |
8 | 6 |
16 | 10 |
7 Проведение испытания
7.1 Если в стандарте на изделие отсутствуют другие указания, образец подвергают воздействию предельных значений давления, указанных в таблице 3, и количеству циклов и их частоте в соответствии с разделом 4, при этом в период испытания и до завершения:
a) поддерживают заданную температуру,
b) контролируют образец на наличие признаков утечки,
c) оценивают форму волны цикла в начале, через регулярные промежутки времени, в конце испытаний и записывают их.
Таблица 3 - Пределы испытательного давления
Расчетное давление | Пределы испытательного давления, бар | |
Верхний | Нижний | |
4
| 6 | 0,5 |
6
| 9 | 0,5 |
8
| 12 | 0,5 |
10 | 15 | 0,5 |
Примечание - 1 бар = 0,1 МПа = 10 | ||
7.2 Если утечка происходит до завершения заданного количества циклов, записывают количество прошедших циклов, а также положение и характер утечки.
7.3 По окончании заданного количества циклов осматривают все соединения на наличие признаков утечки.
8 Протокол испытания
Протокол испытания должен содержать:
a) обозначение настоящего стандарта и стандарта на изделие;
b) материал и другую идентификацию образцов, количество испытуемых элементов, включая класс условий эксплуатации и рабочее давление;
c) температуру испытания;
d) испытательное давление, включающее минимальные и максимальные значения в цикле;
e) частоту цикла;
f) количество циклов;
g) запись формы волны цикла в начале, через регулярные промежутки времени и в конце каждого испытания;
h) признаки потери герметичности (при наличии), а также место и время их обнаружения;
i) любые факторы, которые могли отрицательным образом повлиять на полученные результаты, такие как происшествие или технические детали, не указанные в настоящем стандарте;
j) дату проведения испытания.
УДК 678.5-462:620.162.4:006.354 | ОКС 23.040.60 83.080.20 |
Ключевые слова: трубопроводы из пластмасс, трубы и фитинги из термопластов для горячей и холодной воды, метод испытания соединений на стойкость к циклическому изменению давления | |
Электронный текст документа
и сверен по:
М.: ФГБУ "РСТ", 2021
