
ЛУ^ЗЛ ^3 Я^Л-и М^^О^З
ГОСУДАРСТВЕННЫЕ
СОЮЗА С С
СТАНДАРТЫ
Р
КИНЕСКОПЫ ДЛЯ ЧЕРНО-БЕЛОГО И ЦВЕТНОГО ТЕЛЕВИДЕНИЯ
* МЕТОДЫ ИЗМЕРЕНИЯ ЭЛЕКТРИЧЕСКИХ ПАРАМЕТРОВ ч
ГОСТ 21059.6—79 (СТ СЭВ 3987—83), ГОСТ 21059.7—79
* \* (СТ СЭВ £353-78). ГОСТ 21059.8-79 <СТ СЭВ 1619-79,
СТ СЭВ 4745—84), ГОСТ 21059.9-79 (СТ СЭВ 5139-85),
■ 1 ГОСТ 21059 10~7& <СТ СЭВ >620—79)
«Г/ Издание официальное
ГОСУДАРСТВЕННЫЙ КОМИТЕТ СССР ПО СТАНДАРТАМ Москва
УДК 621.383.832.5.083:006.354 Группа 329
ГОСУДАРСТВЕННЫЙ СТАНДАРТ СОЮЗА ССР
КИНЕСКОПЫ ДЛЯ ЧЕРНО-БЕЛОГО И ЦВЕТНОГО ТЕЛЕВИДЕНИЯ
Методы измерения токов накала а иод а и катода Monochrome and colour TV picture tubes. Measurement techniques o-f healer current, anode current and cathode current
OKU 63 6310
ГОСТ 21059.6—79* (СТ СЭВ 3987-88) Взамен
ГОСТ 17103—71 в части методов измерения т-оков накала, анода и катода
Постановленном Государственного комитета СССР по стандартам от 11 апреля 1979 г. Зе 1395 срок введения установлен
с UI.C7.80
Проверен в I 984 г. Постановлением Госстандарта от Ю4.84 г. № 1345 срок действия продлен
до 01.07.^ &
Несоблюдение стандарта преследуется гео закону ^^^^
Настоящий стандарт распространяется на кинескопы для черно-белого и цветного телевидения к устанавливает методы измерения токов накала, анода и катода.
Стандарт полностью соответствует Публикациям МЭК 151-1 и МЭК 151-2.
Общие требования к проведению измерений и требования безопасности — по ГОСТ 21059.0—75.
Стандарт полностью соответствует СТ СЭВ 3987—83.
(Измененная редакция, Изм. № 1).
I. МЕТОД ИЗМЕРЕНИЯ ТОКА НАКАЛА
1.1. Аппаратура
1.1.1. Требовании к аппаратуре — по ГОСТ 21059.0—75.
1.1.2. Электрическая функциональная схема для измерения тока накала приведена на черт. 1.
Для многолучевых кинескопов эта схема соответствует измерению тока накала трех электронных прожекторов.
Издание официальное
Перепечатка воспрещена
Переживание (март JilQS 2.) с Изменениями № I. 2. утмрэсдекныни »апреле I9A4 г., июле <986 е. (НУС 7 -84. 10—86)
3^88
€. 2 ГОСТ 21059.6-79
1.1.3. Допускается проводить измерения при подаче напряжений на остальные электроды кинескопа.
1.1.4. Инструментальная* погрешность измерения тока накала определяется классом точности измерительных приборов.
Закон распределения погрешностей — нормальный.
1.2. Подготовка и проведение измерений
1.2.1. Подготовка к проведению измерений — по ГОС! 21059.0—75.

1.2.2. На электроды кинескопа подают напряжения, указанные в стандартах или технических условиях на кинескопы конкретных типов.
1.2.3. Ток накала измеряют прибором РА.
2.-МЕТОД ИЗМЕРЕНИЯ ТОКОВ АНОДА И КАТОДА
2.1. Аппаратура
2. I I. Требования к аппаратуре — по п. 1.1.1.
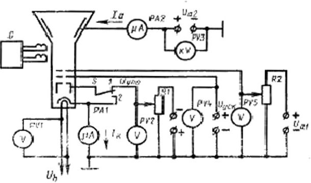
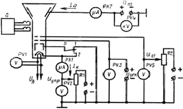
2.1.2. Электрические функциональные схемы для измерения токов анода и катода приведены на черт. 2 для сеточной модуляции в черт. 3 для катодной модуляции.
Для многолучевых кинескопов эти схемы соответствуют измерению токов анода и катода для одного электронного прожектора.
2.1.3. Регулирование напряжений управляющего и фокусирующего электродов производят с помощью резисторов ₽1 и ^2, которые должны обеспечивать требования ГОСТ 21059.0—75.
2.1.4. При измерении тока катода постоянный потенциал цепи накала должен отличаться от потенциала катода, в цепи которого намеряют ток, не более чем на 10 В (потенциал катода более положительный ).
2
ГОСТ 21059.6-79 С. 3

UM - источник напряжения ircpnofo а-нодя (фокусирующее? мекг-рода): Уц источник ВаПряжмоя агор-эго «пода: ^уск •”*сге”1' пак напряжения ускоряющего электроде; Су^—нсточняк напряжения убавляющего- электрод» (модулятора); О' h—неточна* ня-применяя накала; <7—генератор ра«В>ртивающих юно»;
Р)9—Р1'5—юльтивтры (кнловолътистри); РЛ>, №-микроа«пер-
Мйгри: К), № -регулирующие рмаисгоры; S—юреилюнатель
Черт. 2

Wai—KWOHXK напряжения Первого а иода (фокусирующего электро-да); ^ла—^*сточж« мяряжеяии второго входа;. Ь’у1-К—источник «а-Пряжения ускоряющего алежтрода; £'уПр - источаем пол ряжей ия управляющего элежтрал» (катода); У^ —ясто'-кеик напряжения накала; О—«Нервюр р4.чвертывах-ш.их таков; PFf—РV5—яодвтмотрм (кило
вольпетрая); РА1. РАЗ— мнкроаизерметри; Я). ЙТ—рсгуднр} юиам» реэмсторы-: S—пераклсояртоль
Черг, 3
3
С. 4 ГОСТ 21-05М—79
2.1.5. Инструментальная погрешность при измерении токов анода или катода определяется классом точности измерительных приборов.
Закон распределения погрешностей — нормальный.
2.2. Подготовка и проведение измерений
2.2.1. Устанавливают режим измерений в соответствии с пп. 1.2.1 и 1.2.2.
2.2.2. При измерении тока анода одного электронного прожектора многолучевого кинескопа остальные прожекторы должны быть заперты напряжением смешения управляющих электродов.
2.2.3. При измерении токов анода или катода переключатель S должен быть установлен в положение /.
При измерении максимального тока анода или катода этот переключатель должен быть установлен в положение 2 (модулятор с катодом соединены накоротко). При этом потенциал катода относительно обшей точки схемы на черт. 3 должен иметь наименьшее значение, близкое к кулю.
2.2.4. Ток катода измеряют прибором РА /.
2.2.5. Ток анола измеряют прибором РА2.
2.2.6. При измерении токов анода и катода следует учитывать токи утечки в цепях этих электродов.
Если указанные токи утечки превосходят 1 % шкалы прибора, измеряющего ток анода или катода, то значение тока утечки должно быть исключено из показаний этих приборов.
Измерение токов утечки производят по ГОСТ 21059.7—79.
3. МЕТОД ИЗМЕРЕНИЯ ТОКА КАТОДА
В ЭКВИВАЛЕНТНОМ РЕЖИМЕ
3.1. Аппаратура
3.1.L Требования к аппаратуре — по пп. 1.1.1, 2.1.4 и 2.1.5.
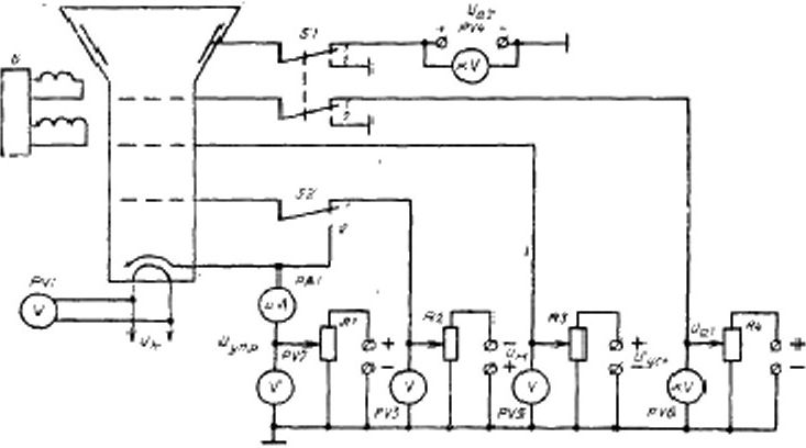
3.1.2. Электрическая функциональная схема установки для измерения токов катода в эквивалентном режиме должна соответствовать приведенной на черт. 4.
3.1.3. Для многолучевых кинескопов схема, приведенная на черт. -4, соответствует измерению тока катода одного прожектора. Для остальных прожекторов схема аналогичная.
3.1.4. Ток катода измеряют при подаче напряжений на второй анод и фокусирующий электрод (переключатель 51 в положении Г) или без подачи напряжений на эти электроды (переключатель 51 в положении 2}.
3.2. Подготовка и проведение измерений
3.2.1. Подготовка и проведение измерений в соответствия с пп. 1.2.1 и 2.2.6.
4
ГОСТ 21059.6—7» С. 5
3.2.2. На электродах кинескопа устанавливают напряжения, эквивалентные номинальным, установленным в стандартах или технических условиях на кинескопы конкретных типов.
3.2.3. На ускоряющем электроде устанавливают среднее эквивалентное ускоряющее напряжение, на анодах — соответствующие ему напряжения. Метол определения эквивалентного ускоряющего напряжения приведен в обязательном приложении 2 ГОСТ 21059.8—79.

У41—»г*»«иик напряжении первого анода (фокусируюоеего ал-нгтрсхоИ К^.-источ-ник напряжения а-орого йипдя; Г/у{с-нсточиии напряжении ускоряющего электрода; Uyap - иггочник напряжения уирамяхацего электрода (имела); 0и -немминк напряжен яя модулятора; У ^—источн ик напряжения накала; й-гемарягрр размр-тыамюших пжоаи PVt-f'VO—вольim«три (киловольтметры); Р Л/—микроамперметр:
£J—R4—регулирующее peine торы St. S2—не реклам о гели
Черт. 4
3.2.4. При измерении тока катода переключатель S2 должен быть установлен в положение 1.
При измерении максимального тока катода этот переключатель должен быть установлен в положение 2 (модулятор с катодом соединен накоротко). При этом потенциал катода относительно общей точки схемы на черт. 4 должен иметь значение близкое к нулю.
3.2.5. Ток катода измеряют прибором РА1.
Разд. 3. (Введен дополнительно, Изм. № 2).
2 Зак. 277G
5